MART 218 Stacked Laundry Equipment
Renton Technical College MART and Refrigeration Instructor
http://www.rtc.edu
 
Welcome to MART 218 Stacked Laundry Equipment!

8 days (48hrs ) 3 credits


Please refer to this site as the primary place to link to all the Stacked Laundry Equipment classes and announcements. I wish everyone a good quarter. Please feel free to email me through this site with any question or concerns. If you are not using MS Outlook, you will need to copy and paste the email address into your own email service and save into your address book.


See you in class!

John



NO CELL PHONES IN CLASS!


Note: Please remember that all assignments (including labs) are due at the beginning of class on the due date. Any work turned in after class has started will have a 5% deduction from the score (you may be asked to leave the room if we are discussing work that you have not completed on time). Any work turned more than 24 hours late will receive a 0% score. Tests, when announced in the class page, will be opened only for the time period specified.


Day One :

*Remove stacked units from the outdoor storage cage and install at laundry station in the shop following the manufacture’s installation instructions (see instructor to obtain instructions). Test all functions of washer and dryers to make sure that they are in working order. Obtain the service manual if you haven't already from the manufacture's websites (see instructor for address and passwords if needed).

*Demonstration on accessing components with the different brands and models.

*Following obtained manufacture’s technical manuals, begin disassembly on units down to instructor's directions and identify components against the technical manuals.

*Demonstrate proper component identification to instructor. This will be done after you have disassembled the unit. Each student will do this orally.

Day 2:

*Reassemble units and test for proper operation. Inform instructor for approval and have the unit "bugged" for hands on testing. Each unit will have one electrical or mechanical problem for the washer and dryer components (for a total of two problems per unit).

Days 3 through 5:

*Continuation of bugging and diagnostic skill development. Students will bug each other's units being careful not to cause damage to the machines or put other students in danger.

*During this time the instructor will invite the campus community to bring in their units to have diagnosed and or repaired for a modest fee to support the program.

Days 6 and 7:

*prepare and deliver a shop report to the instructor and rest of the class on the stacked unit of your choice.

*Review for written and hands on test. The written test will be online and the hands on test will be on the machine on the instructor's choice. The grading rubrics will be provided by the instructor.

Day 8:

*Hands on and written test.

*Test all units to insure they are in proper working order and put them away in orderly fashion in the outside storage cage (see instructor for further details).


!!!Clean-Up Every Saturday, This Is Part Of You Shop Grade!!!


*Service Order

*Shop Report

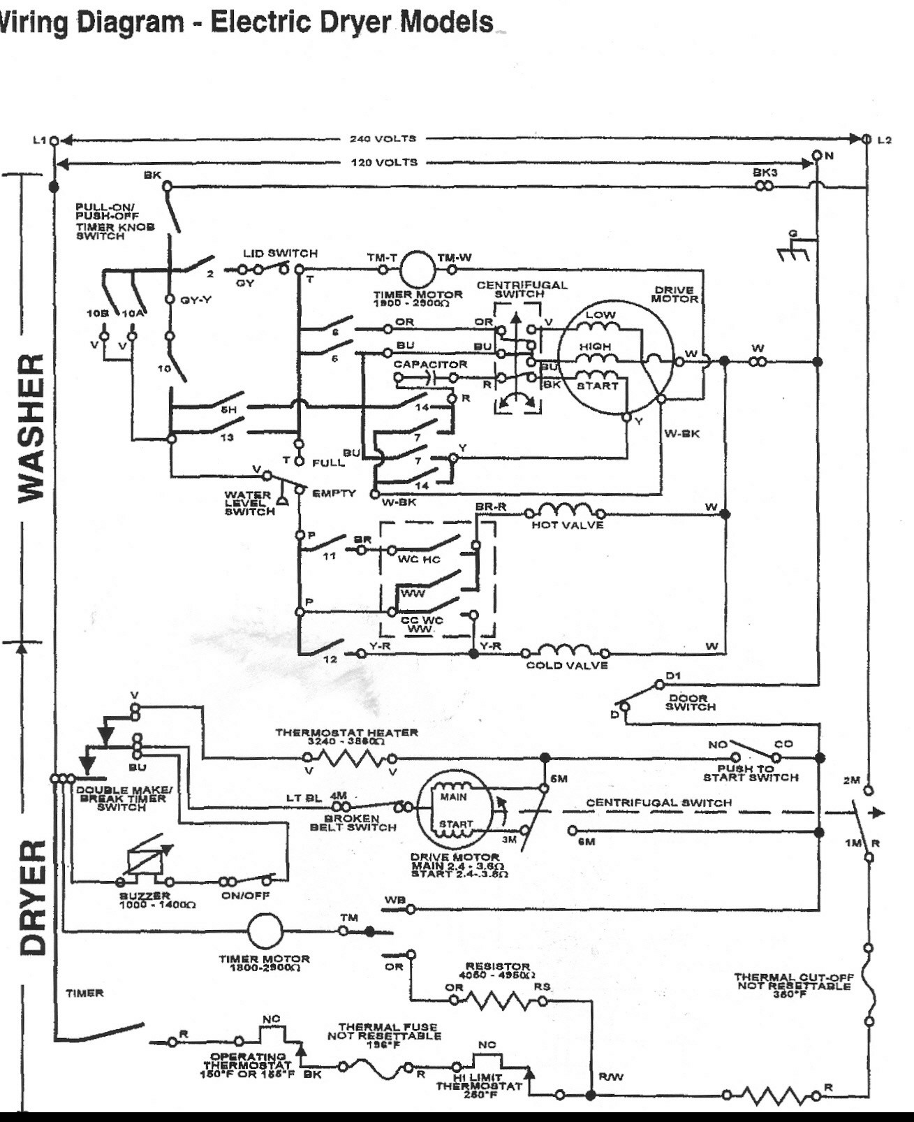
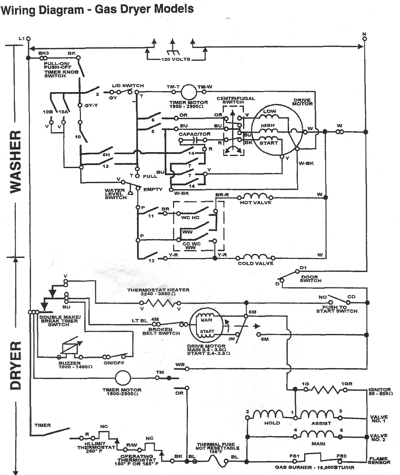
*Stacked Schematic Gas

*Stacked Schematic Electric

*Stacked Laundry

*27 in Thin Twin Manual

My Quia activities and quizzes
Stacked Laundry Test
https://www.quia.com/quiz/1391604.html
Stacked Laundry Test
Refrigeration and Laundry Tech Class
https://www.quia.com/sv/77722.html
Class Survey
Useful links
Last updated  2017/03/22 10:26:34 PDTHits  638